對生產過程中各種參數進行指示、記錄或累計的儀表統稱為顯示儀表,以前又稱為二次儀表。它是操作人員了解生產過程各種工藝參數最直觀和最方便的儀表。即便用了DCS,對于重要、關鍵的工藝參數還是需用顯示儀表作備用的,以防萬一。盡管智能顯示儀表用了微處理器,但用它做顯示這一專門功能不可能改變。這就是“一專”,接下來再看看“多能”吧。
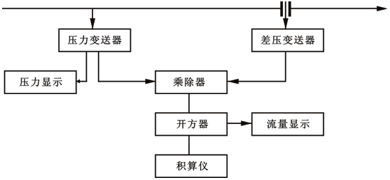
智能顯示儀表在發展中不斷根據用戶的需求作改進,其功能也不再是單純的顯示了,而是將許多功能集中在一臺儀表中,這得益于微處理器和軟件的支撐。用軟功能代替了很多儀表的硬功能,這也是智能顯示儀表的突出特點。下面來看一個實例,蒸汽流量測量中的溫度、壓力補償系統,早期采用電動儀表時使用的儀表如圖所示,從圖可見共使用了五臺儀表。如果使用智能儀表如圖所示,用一臺智能流量積算儀就可以取代這五臺儀表,這不僅減少了投資,還大大簡化了系統結構及接線,還減少了維修工作量。
圖1 用電動儀表組成的蒸汽流量壓力補償系統
圖2 用智能流量積算儀組成的蒸汽流量壓力補償系統
這僅是一個例子,實際上智能顯示儀表的功能是很多的,雖然生產廠不同其功能也有差別,但無論如何智能顯示儀表的許多功能是被用戶所肯定的。以下是一些智能顯示儀表具有的功能:如輸入部分有:萬能輸入、輸入信號的線性化處理功能;輸出部分有:配電功能、變送輸出、報警;控制部分有:位式控制、PID控制、自整定控制、AI控制、模糊控制;運算功能、通信功能、設定功能等。對于特殊的使用場合,智能顯示儀表還可提供特殊運算功能,如汽包水位測量的壓力補償、水位差的測量、料倉料位的測量、電子皮帶秤用積算儀等。
相關閱讀
◆香港昌暉顯示儀表如何選型
◆數字顯示儀表是如何實現萬能輸入的
